logo 10.018.3
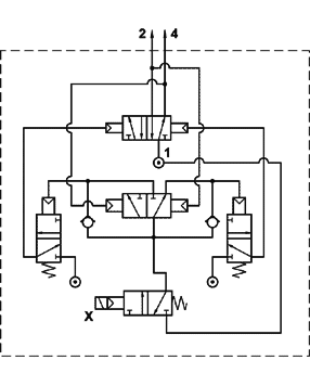
Flip-flop
solenoid pilot




flip-flop comando elettr. al. separata



foto                         simbolo


The product is sold without coil, which is bought separately.

previous page